Back to main menu



Total lack of professionalism of NASA in the management of the Apollo missions












This page shows that NASA has done a very poor job in the management of the project Apollo, despite the very expensive cost of this project.









NASA reports that, during Apollo 10, there were important oscillations observed on a fuel cell; these oscillations could have resulted in a failure of the fuel cell, and they say that Apollo 10 was lucky that it did not happen.









The descent to the moon is the most difficult part of the lunar mission; if a fuel cell was failing in the descent, it would be more critical than if it was happening to the command module orbiting the moon; if might have dramatic consequences for the astronauts.









On earth, they could not reproduce the problem, but they observed small isolated disturbances on the fuel cell that they supposed to be connected with this problem; they devised a solution for this problem, but, as the problem was only occurring in the lunar environment, the only safe way to know if the problem had really been solved would have been to test it in the lunar environment; that would have meant sending another mission to observe the behavior of the fuel cell.









Instead of that, NASA directly sent the next mission, Apollo 11, land on the moon, without being totally sure that the problem had been solved for the fuel cell, and that it was safe from failure.









In the handbook of the lunar module, they say this:
"During descent engine burns, the corresponding descent and ascent stage batteries (by supplied bus) must be paralleled to preclude a low bus voltage due to descent battery failure."
If the descent batteries are not reliable enough to guarantee the safety of the descent and need the ascent batteries for that purpose, it means that the same problem also exists on the ascent.
It means that, in order to make the descent safer, they make the ascent still more unsafe...









...Whereas the ascent batteries still have more work to do, for they must also insure that the RCS constantly corrects the torque created by the misalignment of the line of thrust with the center of gravity, a problem which does not exist in the descent, because, unlike the ascent engine, the descent engine is gimballed, and can thus be swivelled to remake the adjusment of the thrust with the center of mass!
Absurdity at its summum!









If there is a doubt on the descent batteries, the engineers should not have used the ascent batteries to increase the safety, but used a descent battery more (or a couple of batteries); and don't talk to me about the problem of weight, for they were not so much concerned about this problem when they brought back an important mass of moon rocks.
You can't add safety to a part of the project by removing safety from another part of it.









In the descent of Apollo 11, the astronauts reported a master alarm, the 1202 alarm, and wondered what it was about.
What is absolutely weird, is that there was none of the engineers who conceived the AGC, and its software, who was present.
Yet they were absolutely essential, because it was the AGC which was guiding the lunar module to the lunar surface.
Astronauts of other missions were present, but they were knowing absolutely nothing about the AGC.
When the astronauts of Apollo 11 reported the alarm, nobody in the control room was knowing what it was about; they had to search in the documentation.









Yet, if the MIT engineers had been present, they could have said that the problem was about the radar switch put on a position which was making that two dephased sources were producing very fast pulses (as described in the mission report of Apollo 11)....









...That these fast radar pulses were making that the AGC could no more finish its guidance task in time, because it was taking too much time counting these pulses (with what they call "hidden instructions", that is instructions which run independently of the current program, and delay it)...









...And that all the astronauts had to do to stop the problem was to put back the radar switch on its previous position (LGC).









Instead of that, the control room, totally ignorant of the cause of the problem, just told the astronauts to ignore the problem, with the consequence that this alarm happened again, and went on making the computer erratically work.
Seriously, is it normal that engineers, who are essential for the success of the mission, are left out of the control room?









In Apollo 12, a lightning struck the Saturn rocket.
The following effects are reported for the command module in the mission report:
- Instrumentation loss: The only permanent effect on the spacecraft was the loss of nine measurements at the first discharge.
- Fuel cell disconnect.- At the time of the first lightning discharge, the fuel cells were automatically removed from the spacecraft buses with the resultant alarms normally associated with total fuel cell disconnection; they were restored later.
- Loss of inertial platform reference, which led to a degraded state of the inertial platform (which would have been solved for Apollo 13).
It means that the command module was in a degraded state.
In these conditions, it was not safe to send it toward the moon...









...and it would have been advisable to send the command module and the lunar module back to the earth with the launch escape system.









The damage of the Service Module would have resulted from several causes, and the mission report of Apollo 13 lists the modifications which have been made to prevent the accident from happening again in the further missions:
- The cryogenic oxygen tank design will be changed to eliminate the mechanisms which could initiate burning within the tank and ultimately lead to a structural failure of the tank or its components.
- All electrical wires will be stainless-steel sheathed and the quantity probe will be made from stainless steel instead of aluminum.
- The fill-line plumbing internal to the tank will be improved, and a means of warning the crew of an inadvertent closure of either the fuel cell hydrogen or oxygen valves will be provided.
- A third cryogenic oxygen tank will be added to the service module for subsequent Apollo missions.
- The fuel cell oxygen supply valve will be redesigned to isolate polytetrafluoroethylene coated wires from the oxygen.
-Warning systems at the Mission Control Center will be modified to provide more immediate and visible warnings of anomalies in all systems.
Oh really? And couldn't all this have been done before, or the engineers were too lazy to create the conditions allowing the accident of Apollo 13 not to happen?









In Apollo 14, the astronauts noticed that the Abort stage button was intermittently blinking.









The problem would come from a spurious signal in the abort logic interface.









The Abort Stage button is not taken into account before the powered descent, for it is only taken into account when an internal variable is set, and it is only set at the beginning of the powered descent; but, in the powered descent, the problem could command the separation of the two stages without the astronauts having asked for it (by pressing the Abort Stage button).









So the MIT engineers sent to the astronauts a procedure, with a sequence of keys to type on the keyboard of the AGC, which was allowing not to take into account the Abort stage, by resetting the variable allowing it.









Except that, while the astronauts were instructed to push the handcontroller on the minimum position at the end of the procedure...









...They should have put the mode control switch to Auto instead, in order to give back the control of the thrust to the LGC.









But this solution was not allowing the lunar module to make a safe descent, for, if the astronauts had had to abort the mission at the last moment (because they would not have managed to find a safe spot to land on before the descent tanks went dry, or for any other unexpected reason), they could not have aborted the mission, for the Abort Stage button would not have responded, with the consequence that the lunar module would have crashed on the moon.









Moreover, the Abort Stage button is also needed in the ascent, to separate the ascent stage from the descent stage.









In other words, the solution of the engineers was not really allowing to make a safe descent.
If the engineers could not find a solution to make the Abort Stage button normally work, the only reasonable option was to immediately make an abort, before the powered descent, and return to the command module (with the descent stage still attached).









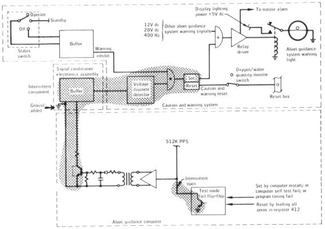
In the mission report of Apollo 15, they say that abort guidance system warnings and master alarms occurred right after insertion into lunar orbit.
One alarm disappeared, but another one persisted till lunar impact.
Some causes are temporary and other ones persistent.
They have suspected a problem on the output of the computer.
Among the persistent ones is a computer self-test which checks the memory of the computer; the crew read out the contents of the computer self test address 412, but there was no indication of a test-mode fail. The crew did not, however, reload all zeros into address 412 as it is required to reset the flip-flop.
The consequence is that a second test-mode fail would not have caused an abort guidance system warning, which means that the crew could not have been later warned if the check of the memory failed.
If there is a parity problem in the memory, it means that of one the programs of the descent could be corrupted, which of course would be dangerous.
So, the crew should always be able to know if there is a problem with the memory, and never be put into a position in which they could not be aware of it.
Therefore it makes no sense that the crew could not be informed abort a self test failure just because they forgot to make a procedure; there should exist a simple safe test for the crew to be informed about it, since it is so essential.
Complicating a safety measure is certainly not a normal way of doing.









At the start of the ascent of Apollo 15, a music was heard inside the lunar module, and this music could have disturbed the astronauts while they were making the procedures initiating the ascent.
It was Al Worden who would have played this music with a tape recorder he had brought with him, but his intention was not to have it played inside the lunar module, for he only sent it to Houston...









...But a NASA employee would have changed a switch allowing to relay the communication from the command module to the lunar module, from his own initiative, without telling anyone, and without informing Al Worden.
Talk about the lack of coordination and communication!









The mission report of Apollo 16 states that paint had been peeling off the thermal shield panels, and paint flakes have interfered with star sightings and were potential optical surface contaminants.
Start sightings are used to initialize the inertial platform (the platform with gyroscopes), and, if the inertial platform is not correctly initialized, it could give wrong angles, which means that the guidance would not correctly work in the descent on the moon.
The irony is that the mission report also says that the paint has little thermal value, and therefore paint will not used on these panels in Apollo 17.
So they created an unnecessary problem which could have had serious consequences!









The landing point designator was consisting in a scale displayed on the window, which one was allowing the astronaut to indicate the desired landing spot to the computer, which was then maneuvering to reach this desired landing spot.
So, how was it working?









The astronaut looking through the window was spotting the mark of the scale which was at the same height as the desired landing spot; the second astronaut was reading the current mark of the computer and saying it to the first astronaut; the first astronaut was then comparing his own mark with the computer's mark, and making a succession of actions (as many as the observed difference) on the hand-controller to tell the computer to correct its trajectory, in order to make it fit with the desired landing spot.
So, what are the problems with this system?









The first problem is that the mark that the first astronaut was reading was depending on the distance he was from the window.









And it was also depending on the height of the astronaut relatively to the window; it means that a tall astronaut or a small astronaut will not see the same mark for the same landing spot.









Now, if we ignore these problems, what is the next problem?
The second astronaut has indicated the mark of the computer, but the first astronaut sees that the landing spot is on a mark which is lower than the computer's mark.
So the first astronaut makes a succession of actions on the hand-controller corresponding to the difference.









But, it takes time to make this succession of actions, time for the computer to take them into account, time for the second astronaut to read the computer's mark, time for the second astronaut to tell this mark to the first astronaut, and time for the first astronaut to record it.
Now the computer's mark is the same as the astronaut's mark in the previous step, but meanwhile the LM has moved forward, and the first astronaut sees that the landing spot is on a mark which is lower than the previous one.
So, the first astronaut makes a succession of actions on the hand-controller to tell the computer to correct its trajectory again.









And so on, at the next step, same comment again.
The first astronaut has to correct again the computer's trajectory.









So, with this system, because of the succession of delays, the computer will systematically be late on what the first astronaut reads; not only the astronauts keep correcting the LM's trajectory, but also, because the computer is always late at adjusting its trajectory, it will miss the landing spot and pass it without stopping on it.









it means that this landing point designator is inaccurate, unpractical, and imprecise.
But the question is: Was that the only possible system to designate the landing point?









Not at all, for it could perfectly have been done with an optical system, by aligning the center of the reticle of this optical system with the landing spot, and, when the astronaut has the landing spot on the reticle's center, he would just click a button to signal the position of the landing spot to the computer.
And it was perfectly possible to do it this way, for the alignment of stars, which was used to initialize the inertial platform (the platform with the gyroscopes), was done in a similar way.









So, with this absurd system of landing point designation, Cernan had to make eight redesignations of the landing point in the descent of Apollo 17 (according to the mission report).
With an optical system, as the one I described, one would have been enough.









They also say that, in case that the water or oxygen flow fails for an astronaut, he can share the water or oxygen of the other astronaut with a connection which is shown on this schema, and called "buddy system" (water or oxygen), and which is 2.7 meters long.
They say that this connection system allows to increase the EVA backpack limit to 2 kilometers.
But it makes no sense, for, if an astronaut takes his water or oxygen from the other astronaut, he will drain out twice faster the water or oxygen reserve of the other astronaut than the latter would if he was alone to use it.
Why wouldn't there rather have been a reserve of oxygen and water in the rover?
Because the astronauts would have to be close to the rover?
But they also have to be close to the rover to use the buddy system, for it is obvious that this system is packed in the rover, and that the astronauts are not going to drag it behind them as they are walking around.
And, when the problem occurs, it is also obvious that the astronauts are immediately going to return to the lunar module, for they are not going to proceed in the EVA with this degraded situation.









So, what have we seen with all these examples?
That NASA has displayed a total lack of professionalism, no concern for the safety of the astronauts, no coordination, no communication, poor decisions!
And all this for the most expensive project ever!
Seriously?









But why would NASA have cared to do things properly, as everyone knows that Apollo was protected by God!









Now, the cherry on the cake, something which shows how much the project was led in a completely abnormal way.









No insurance company wanted to insure the astronauts for their travel to the moon, because of the very high risk, and the astronauts could not afford to pay for the astronomical sum which would have been required for the insurance premium.









So the astronauts signed cards that their family would sell in case that ill fate would be striking them, so that their relatives would not be left in poverty.









So the project Apollo was the most expensive project ever, the astronauts were risking their lives to fulfill this project, under the eyes of the whole world, and NASA could not have even cared for their families in case that they would have lost their lives while doing their duty?
Is this a joke?
And you still believe that Apollo was a serious project after seeing that?









What level of delusion can you have if you think that?

Site hosted by Angelfire.com: Build your free website today!